© www.1600i.de
Created 13.01.2005
Changed 06.05.2010

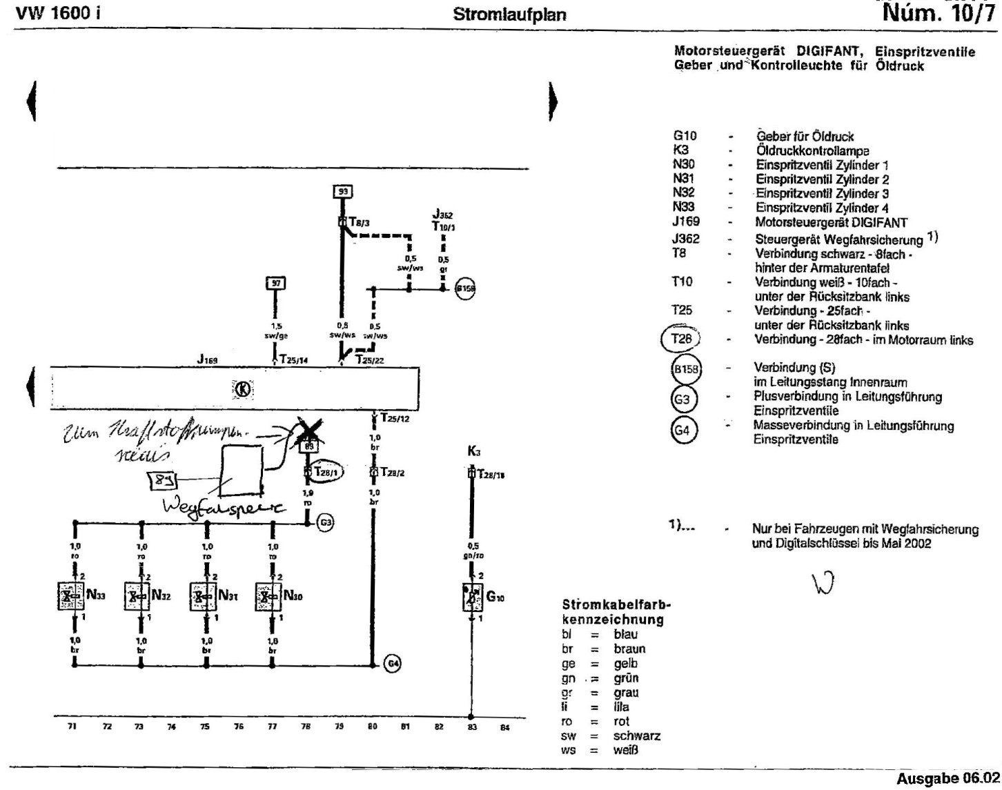
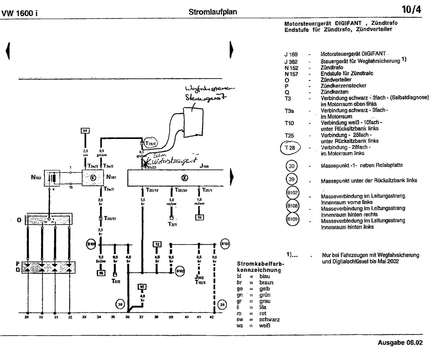
Hier fürs Erste nur die drei händisch geänderten Schaltpläne mit der eingezeichneten Wegfahrsperre der Ultima Edition:

                                            

Thema: Re: Adresse anbei

Datum: 10.08.2007

An: info@autoservice-lopp.de

Anhang: C:\wegfahrsperre-ultima.jpg (179126 Byte) DL Zeit (32000 Bit/s): < 1 Minute

Hallo Herr Lopp,

anbei das Bild wie versprochen. Das Teil könnte auch hinter der linken, hinteren Seitenverkleidung sein.

Wie die 6 Kabel verbunden werden habe ich ihnen rot markiert. D.h. je 2 Kabel auslöten, Schrumpfschlauch drüber, zusammenlöten, Schrumpfschlauch über Lötstelle schieben, Schrumpfen. Das Ganze 3 mal und fertig.

Sicherheitshalber sollten sie danach das Steuergerät auslesen und evt. Fehler löschen. Das geht z.B. mit einem VAG 1551 und entsprechendem Adapter bzw. Patch-Kabeln.

Schönen Gruß

Manfred Graf

Thema: Kabelfarben hab ich vergessen mitzuteilen

Datum: 10.08.2007

An: info@autoservice-lopp.de

Die müssten je zweimal

- rot

- grün/schwarz

und rot/schwarz oder grün/weiß sein ( da scheint es beide Versionen zu geben)

Solltet ihr ein Erfolgserlebniss haben, so teilt es mir doch bitte mit.

Schönen Gruß

Manfred